US Navy Facsimile Equipment - 1950's-60's

Navy fax transmitter (457978 bytes)
TT-41/TXC-1 FAX scanner/transmitter
Navy FAX receiver (479315 bytes)
RD-92/UX FAX receivers 
with CV-172 and MD-168/UX converters
tt41-xmt-01.JPG (135415 bytes)
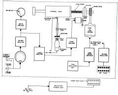
TT-41 Transmit block diagram
tt41-rcv-01.JPG (112850 bytes)
TT-41 Receive block diagram

RECEIVING CONVERTERS

FRB
(
CBCM-35123)

frb-01.jpg (51975 bytes) receiving converter
converts 1000-2500 cps AFSK to 1800 cps tone AM fax signal
  • spec sheet
  • Acme Newspictures MFM
  • Manual  Navships 95002

CV-97/UX

cv97-ux-01.JPG (1679882 bytes) cv97-ux-02.JPG (159198 bytes) 400 kc IF input FSK receiving converter - for use with RBB & RBC

CV-172/U
CV-172A/U

cv172a-u-02.JPG (59994 bytes) AFSK receiving converter 1500-2300 cps input
for use with RD-92/UX and TT-41B/TXC-1 fax recorders

cv172a-u-01.JPG (23195 bytes)

spec sheet

manuf. Times Facsimile RGD

NAVSHIPS 91394

 

cv172a-110830-01.jpg (56876 bytes) cv172a-110830-02.jpg (100933 bytes) cv172a-110830-03.jpg (107514 bytes)
cv172a-110830-04.jpg (109209 bytes) cv172a-110830-05.jpg (91387 bytes) cv172a-110830-06.jpg (155518 bytes)

CV-472/GXR

cv472-2007-01.jpg (490354 bytes)

Diversity Fax Demodulator

cv472-2007-03.jpg (1253506 bytes)

Spec sheet  

cv472-2007-04.jpg (1516101 bytes)

Manufactured by Crosby-Teletronics, later Mars Electronics (Commercial model ROZ-110)

cv472-2007-02.jpg (336179 bytes)

Please let me know if you have a manual or any documentation on this equipment

CV-1066/UX
CV-1066A/UX

cv1066a-ux-21.JPG (100510 bytes)
thanks to VE7DJX for photos
AFSK receiving converter used with TT-361/UX fax recorder - Similar to CV-172A/U but  2300-3100 cps input
cv1066a-ux-23.JPG (45130 bytes)
spec sheet

manuf Westrex

NAVSHIPS 91628

cv1066a-ux-24.JPG (176370 bytes) cv1066a-ux-22.JPG (1409201 bytes) cv1066-1811-03.jpg (303733 bytes)

TRANSMITTING CONVERTERS

FSD

fsd-01.jpg (66538 bytes)

 FSD spec sheets

 crystal controlled exciter provides
 2 to 5 mc, 1.5w output to xmtr
 up to 1200 cps shift
 includes CYV-35065 keyer and CYV-20349 p/s

Press Wireless model 6039

FSJ

need photo converts AM tone fax signal to AFSK Acme Newspictures MFM

MD-168/UX

md168-ux-01.JPG (57385 bytes) AFSK transmitting keyer

KY-44A/FX

ky44a-fx-02.jpg (54879 bytes) keyer - DC output drives FSK unit such as KY-75/SRT

ky44a-fx-01.jpg (11638 bytes)

  • spec sheet
  • manuf. Times Facsimile
  • manual NavShips 91441

SCANNERS & RECORDERS

FOA

fax-acme-44.jpg (89186 bytes)
Guam 1944
 fax transceiver ( scanner & recorder) (drum type)
100 lines/inch
100rpm
Acme Newspictures model CNP

FOC

need better photo  fax transceiver ( scanner & recorder) (drum type)
same as FOA but 100 lines/inch or 300 lines/inch
100 rpm
manuf Acme Newspictures

RD-92/UX
RD-91A/UX

Differences between models
rd92-rd92a-diff.jpg (135395 bytes)

Times Facsimile Corp model RG

rd92-ux-01.JPG (61140 bytes) fax recorder (drum type)
60 scans/min
  • spec sheet
  • RD-92/UX NAVSHIPS 91401
  • RD-92A/UX NAVSHIPS 91630

AN/UXH-2

fax recorder (continuous paper feed type)  60, 90, 120 scans/min

BuShips Journal Article - Facsimile Recorder AN/UXH-2

uxh2-1708-001.jpg (1343959 bytes) uxh2-1708-004.jpg (1183001 bytes)   manual NAVSHIPS 93158(A)

uxh2-1708-006.jpg (496289 bytes)

uxh2-1708-005.jpg (1088572 bytes) uxh2-1708-003.jpg (870718 bytes)

TT-41/TXC-1B

TT-321/UX

tt41-fax-01.JPG (78365 bytes) fax transceiver (scanner & recorder) (drum type)
30, 60 scans/min

tt1-txc1-04.jpg (137405 bytes)

 Power Supply PP-86/TXC-1
  • spec sheet
  • manuf Times Facsimile
  • manual Navships 91068
tt1-txc1-01.jpg (204405 bytes) tt1-txc1-02.jpg (150090 bytes) tt1-txc1-03.jpg (291519 bytes)
Facsimile Transceiver TT-41( )/TXC-1B is an electromechanical-optical facsimile set of the revolving-drum type for both transmission and reception of page copy. Colored copy may be transmitted, but all reproduction is in black, white, and intermediate shades of gray. Received copy is recorded either directly on chemically treated paper, or photographically in either negative or positive form. The equipment transmits or receives a page of copy 12 by 18 inches in 20 minutes at a regular speed of 60 lines per minute (lpm), or in 40 minutes with half-speed (30 lpm) operation.

The TT-321A/UX facsimile transceiver is the same transceiver as above but has an increase in motor speed. The TT-32lA/UX transmits or receives a page of copy 12 by 18 inches in 10 minutes at regular speed (120 lpm), or in 20 minutes with half-speed (60 lpm) operation.

TT-66/TXC

tt66-fax-01.JPG (55450 bytes) fax scanner & recorder (drum type)
45, 90 scans/min
Fork Oscillator for
use with FX-1
fax-osc-1306-01.jpg (165164 bytes) fax-osc-1306-02.jpg (169703 bytes) fax-osc-1306-03.jpg (198173 bytes)

Background - from NAVPERS 10857 Radiophoto-Facsimile Training Manual (1949)

Radiophoto transmission facilities, where available, are to provide, as a function of Naval Communications, available to all naval activities and other authorized activities, rapid transmission in the same manner as dispatches are now handled, of copy such as pictures, maps, drawings, and other material not suitable for transmission by teletype and other standard means of communication when the delay in delivery of such copy by air mail, courier, etc., would not be in the best interests of the naval service.

The art of radiophoto or facsimile transmission is the process of transmitting pictorial or graphic information by radio or wire line and reproducing it in its original form at the receiving station. It has been a hitherto little publicized service, used chiefly by commercial firms to provide pictorial service to newspapers. The cost of facilities and equipment requirements tended to place an economic restriction on its employment for general communication uses.

The principles of facsimile transmission were established in 1842 by Alexander Bain, an English physicist and the present-day facsimile and radiophoto equipments still follow the basic ideas developed by Bain. Continuing improvements in mechanical and electrical practices have contributed greatly to the development of modern radiophoto equipment. The service is now capable of surmounting the economic restrictions that had militated against its use for so many years.

Radiophoto in the Navy is not new. In the early 1920's naval personnel were investigating and testing some of the equipments of that period, such as that produced by Korn, Bart-Lane, Belin, Ferree, Jenkins, and AT&T. Naval research waned until the late 1920's, when a 2-year period of intermittent testing was conducted between fixed point-to-point and shore-to-ship installations. Again in 1938-39 efforts were made to conduct shore-to-ship radiophoto transmissions, but a lack of transmitting facilities caused the abandonment of this project. 

fax-eberle-2705-01.jpg (2281533 bytes) "New Radio Service for US Navy"

Washington D.C. 5-25-27
 Photo shows Admiral E. W. Eberle, Chief of Naval Operations, who sent the first message over the photo-radiogram apparatus installed in the Navy Dept.

Admiral Eberle sent the first official message to similar apparatus on the USS Seattle, which was off the New England coast, in fleet maneuvers. It is expected that this new idea, when finally perfected, will have a big effect on Naval Communications.

from International Newsreel Corp.

 

The Chief of Naval Communications conducted a limited investigation of facsimile transmission, commencing in 1941, and procurement of the first commercial equipments was undertaken by BuShips in 1944. Navy radiophoto facilities were installed at Washington, San Francisco, Pearl Harbor, and Guam as the result of a SecNav directive in June 1944. These facilities were ready for operation in December, 1944.

The first widespread recognition of Navy radiophoto facilities by the major news services of the United States occurred in February 1945, during the Iwo Jima campaign It was at this time that the pictures of the initial landing operations and the famous Suribachi flag-raising scene of Iwo Jima, were sent by plane to Guam, then transmitted by radiophoto to San Francisco in time to be released jointly with the first news stories of the Iwo Jima operations. Much editorial comment of a complimentary nature was given to the activity at this time, particularly since the flag-raising picture has subsequently been generally conceded to be the outstanding picture of World War II.

Our few installations were inadequate, however, to cope with the geographical spread of the war; and in June 1945, SecNav directed the Chief of Naval Communications to establish an activity within his organization to plan, coordinate, and administer the operation of communications installations to provide sufficient coverage, in order that the American public might be kept satisfactorily informed of Navy accomplishments.

The Pearl Harbor installation was disestablished in March 1945, in order to provide a mobile unit. This was transferred to the USS Iowa, in the forward area, transmitting pictures to Guam for retransmission, and on occasion, relaying pictures via Guam directly to San Francisco for delivery to the War Picture Pool. On 27 August 1945, the radiophoto unit aboard the USS Iowa established the first direct two-way communication between the continental United States and naval forces in Japanese home waters, transmitting pictures of the task force entering Sagami Bay, Japan.

An increasing flow of picture transmissions continued through, and culminated in, the successful handling of the Japanese surrender pictures of 2 September 1945, taken aboard the USS Missouri in Tokyo Bay. The films of the first signing ceremonies were taken by boat to the USS Iowa, where they were developed, printed, and transmitted directly to San Francisco by the mobile radiophoto unit. Total elapsed time, from taking the pictures until delivery to east coast wire services for distribution to newspapers, was approximately 4 hours.

Of more than 400 pictures transmitted to San Francisco by the Guam and USS Iowa radiophoto units during August and September 1945, approximately 80 per cent were used by the commercial news services. The USS Iowa used a Model TBM (500-watt) transmitter on a straight-wire antenna in effecting their transmissions directly to San Francisco.

Picture traffic decreased by the end of September 1945, to such an extent that maintenance of radiophoto units for exclusive use of public information was no longer considered justified and, in October 1945, SecNav modified his directive, making this service available, where installed, to all naval activities. Subsequent demobilization and loss of trained personnel reduced Navy radiophoto activities to limited operations on a nonscheduled basis.

In January 1946, radiophoto activities were able to resume regularly scheduled operations, and two mobile units were established and assigned to duty with Operation Crossroads at Bikini. Regular transmission schedules were maintained by the mobile units at Bikini and the radiophoto activity at San Francisco, with radiophoto units at Guam and Pearl Harbor intercepting all transmissions.

The two mobile units transmitted a total of approximately 350 pictures during Operation Crossroads in June and July 1946. Pictures of the Able Day blast were delivered to the commercial wirephoto services in San Francisco 3 hours and 1 minute after the detonation. The first Baker Day explosion picture was delivered to the wirephoto services in San Francisco 1 hour and 44 minutes after the detonation. Pictures were of such high quality that they were used unretouched by newspapers throughout the United States and by other nations, including Australia, Argentina, and England.

One of the most obvious applications of facsimile transmissions, that of transmitting fully plotted weather maps, had been under investigation for several years. Commercial agencies had experimented extensively with this service, but economic restrictions and World War II had curtailed their activities in this field. The coordinated planning committees of the military services and the Weather Bureau developed a plan for a national facsimile network.

In 1946 the Navy placed two "drops" in operation on the pilot network for this national facsimile network. In January 1949 the Navy had 56 "drops" participating in the national facsimile network.

At present the joint national facsimile network covers the entire United States, connecting major air stations and weather centrals, and is composed of USAF, Navy, Weather Bureau, and a few commercial stations. Eventually this network will tie together all major air stations and weather centrals of the nation, including military, governmental, and commercial activities.

In accordance with directives of the Air Coordinating Committee, the Department of the Air Force at present maintains operational control of the joint network until such time as the Weather Bureau is able to assume this function. Stations on this network receive transmissions of plotted maps from a joint analysis center.

The radiophoto transmission phase of weather map transmission has been followed diligently and with excellent results. Navy radiophoto units at Washington, San Francisco, Pearl Harbor, and Guam maintain daily scheduled transmission of weather maps and other pictorial and graphic information. Each unit works each other unit direct and, in some cases, such as the Guam to Washington schedule, the units at Pearl Harbor and San Francisco intercept simultaneously.

Mobile radiophoto units have been employed on shipboard in all parts of the world. Experience gained from these operations has materially benefited present radiophoto operation. As an example, the mobile radiophoto unit attached to CTF 39, during the Second Antarctic Developments Project (1948) maintained regularly scheduled transmission of weather maps and other pictorial information over the longest known direct radiophoto circuit of this type, a distance of 10,581 miles. Transmissions were from the USS Burton Island, an ice breaker, using a Model TBA (1 kw. ) transmitter, with frequency-shift keying, and were received in Washington, D. C. Pictures transmitted were of such good quality that they were used unretouched in newspapers. It was on this expedition that personnel, with no mail service available, were able to register and stop allotments by sending a radiophoto picture of the standard allotment form, complete with signatures and certifications. The Bureau of Supplies and Accounts thus established a precedent by accepting such forms which hitherto had required original signatures.

Mobile units in all cases have operated direct into the continental United States, in addition to working fixed units at Pearl Harbor and Guam. Mobile units have ranged from Tokyo Bay throughout the Pacific, Arctic, Antarctic, North and South Atlantic area, and Mediterranean area, transmitting and receiving satisfactorily from shipboard installations.

Radiophoto equipment installed at present is based on 96- and 100-line per inch definition, and will handle copy in dimensions up to 12" x 18". Larger copy must be suitable for photographic reduction, with numerals, symbols, and written matter of a size which can be transmitted with a minimum height of 3,/32" after such reduction; or else the copy must be capable of being cut into sections in accordance with the foregoing dimensions.

The equipment presently employed provides a choice of methods of recording: photographic paper or negative; direct recording for single copy on Teledeltos paper; and direct recording on a special paper, Timefax, which permits duplication of copy by means of a gelatin pad process.

The photographic copy is made by a focused light process that exposes a film or paper on a rotating drum at the rate of 96 or 100 lines per inch, while direct copy is effected by a stylus that burns the recording paper at 96 lines per inch.

The results obtained by the BuShips research and development program, under the guidance of very capable and efficient BuShips and NRL engineers, has enabled the Navy to keep abreast of developments in this field. New developments are continually being incorporated into operating practices, with the result that Navy radiophoto operations are comparable to other services of this type, both commercial and governmental, with many years of operating experience behind them.

Recent high-speed facsimile developments by commercial companies have developed speeds of transmission up to approximately 1,000,000 words per minute. With the advent of wide-channel communication links, coaxial cable, microwave relay links, and UHF link equipment, application of facsimile transmission to existing communication systems will greatly facilitate rapid transmission of data, by transmitting from the original copy, eliminating transcription requirements imposed by other systems,

The application of facsimile will also tend to eliminate certain human and mechanical variables that have always existed in other methods or systems of communication for transcription of data at high speed, whether printed or graphic. Limitations imposed by the basic fundamentals of facsimile transmission will still require that relatively slow speed facsimile transmission be utilized for long range point-to-point or broadcast transmission, where intermediate relay facilities are not available.


List of 61 military surplus RTTY units (includes some Fax)

Includes brief descriptions.
See CQ magazine September 1972, page 83 (avail at http://hamcall.net/cq)